近年来,3D打印技术逐渐应用于实际产品的制造,其中,金属材料的3D打印技术发展尤其迅速。在国防领域,欧美发达国家非常重视3D打印技术的发展,不惜投入巨资加以研究,而3D打印金属零部件一直是研究和应用的重点。 不大能打印模具、自行车,还能打印出gun等武器,甚至能够打印出汽车、飞机等大型设备装备。
作为一种新型制造技术,3D打印已展现出了十分广阔的应用前景,而且在装备设计与制造、装备保障、航空航天等更多的领域展现出了强劲的发展势头。
1、3D打印概述
基本概述
3D打印技术的核心思想最早起源19世纪末的美国,但是直到20世纪80年代中期才有了雏形,1986年美国人Charles Hull发明了第一台3D打印机。我国是从1991 年开始研究3D打印技术的,2000年前后,这些工艺开始从实验室研究逐步向工程化、产品化方向发展。当时它的名字叫快速原型技术(RP),即开发样品之前的实物模型。现在也有叫快速成型技术,增材制造。但为便于公众接受,把这种新技术统称为3D打印。 3D打印是快速成型技术的一种,它是一种以数字模型设计为基础,运用粉末状金属或树脂等可粘合材料,通过逐层“增材”打印的方式来构造三维物体的技术。3D打印被称作“上个世纪的思想和技术,这个世纪的市场”。而且我国在3D打印航空航天方面最近还取得了突破, 3D打印部件从3kg减重到600g,减重80% 。
3D打印特点
1)精度高。目前3D打印设备的精度基本都可控制在0.3mm以下。
2)周期短。3D打印无须模具的制作过程,使得模型的生产时间大大缩短,一般几个小时甚至几十分钟就可以完成一个模型的打印。
3)可实现个性化。3D打印对于打印的模型数量毫无限制,不管一个还是多个都可以以相同的成本制作出来。
4)材料的多样性。一个3D打印系统往往可以实现不同材料的打印,而这种材料的多样性可以满足不同领域的需要。
5)成本相对较低。虽然现在3D打印系统和3D打印材料比较贵,但如果用来制作个性化产品,其制作成本相对就比较低了。
2、金属3D打印技术
金属零件3D打印技术作为整个3D打印体系中最为前沿和最有潜力的技术,是先进制造技术的重要发展方向。随着科技发展及推广应用的需求,利用快速成型直接制造金属功能零件成为了快速成型主要的发展方向。目前可用于直接制造金属功能零件的快速成型方法主要有:选区激光熔化(Selective Laser Melting,SLM)、电子束选区熔化(Electron Beam Selective Melting,EBSM)、激光近净成形(Laser Engineered Net Shaping,LENS)等。

激光工程化净成形技术( LENS)
LENS是一种新的快速成形技术,它由美国Sandia国家实验室首先提出。其特点是: 直接制造形状结构复杂的金属功能零件或模具; 可加工的金属或合金材料范围广泛并能实现异质材料零件的制造; 可方便加工熔点高、难加工的材料。
LENS是在激光熔覆技术的基础上发展起来的一种金属零件3D打印技术。采用中、大功率激光熔化同步供给的金属粉末,按照预设轨迹逐层沉积在基板上,最终形成金属零件。1999年,LENS工艺获得了美国工业界中“最富创造力的25项技术”之一的称号。国外研究人员研究了LENS工艺制备奥氏体不锈钢试件的硬度分布,结果表明随着加工层数的增加,试件的维氏硬度降低。
国外研究人员应用LENS工艺制备了载重植入体的多孔和功能梯度结构,采用的材料为Ni、Ti等与人体具有良好相容性的合金,制备的植入体的孔隙率最高能达到70%,使用寿命达到7-12年。 Krishna等人采用Ti-6Al-4V和Co-Cr-Mo合金制备了多孔生物植入体,并研究了植入体的力学性能,发现孔隙率为10%时,杨氏模量达到90 GPa,当孔隙率为70%时,杨氏模量急剧降到2 GPa,这样就可以通过改变孔隙率,使植入体的力学性能与生物体适配。 Zhang等制备了网状的 Fe 基(Fe-B-Cr-C-Mn-Mo-W-Zr)金属玻璃(MG)组件,研究发现MG的显微硬度达到9.52 GPa。Li通过LENS工艺修复定向凝固高温合金GTD-111。国内的薛春芳等采用LENS工艺,获得微观组织、显微硬度和机械性能良好的网状的Co基高温合金薄壁零件。费群星等采用LENS工艺成型了无变形的Ni-Cu-Sn合金样品。

在LENS系统中,同轴送粉器包括送粉 器、送粉头和保护气路3部分。送粉器包括粉末料箱和粉末定量送给机构,粉末的流量由步进电机的转速决定。为使金属粉末在自重作用下增加流动性,将送粉器架设在2. 5 m的高度上。从送粉器流出的金属粉末经粉末分割器平均分成4份并通过软管流入粉头,金属粉末从粉头的喷嘴喷射到激光焦点的位置完成熔化堆积过程。全部粉末路径由保护气体推动,保护气体将金属粉末与空气隔离,从而避免金属粉末氧化。LENS 系统同 轴送粉器结构示意图见图1。 目前,快速原型技术已经逐步趋于成熟,发达国家也将激光工程化净成形技术作为研究的重点,并取得了一些实质性成果。在实际应用中,可以利用该技术制作出功能复 合型材料,可以修复高附加值的钛合金叶片,也可以运用到直升机、客机、导弹的制作中。另外,还能将该技术运用于生物植入领域,采用与人体具有相容性的Ni、Ti材质制备植入体,有效提升了空隙率,延长了植入体的使用时长。
激光选区熔化技术( SLM)
SLM 是金属 3D 打印领域的重要部分,其发展历程经历低熔点非金属粉末烧结、低熔点包覆高熔点粉末烧结、高熔点粉末直接熔化成形等阶段。由美国德克萨斯大学奥斯汀分校在 1986年最早申请专利,1988年研制成功了第1台SLM 设备,采用精细聚焦光斑快速熔化成30 ~51 μm 的预置粉末材料,几乎可以直接获得任意形状以及具有完全冶金结合的功能零件。致密度可达到近乎 100%,尺寸精度达 20 ~ 50 μm,表面粗糙度达20 ~30 μm,是一种极具发展前景的快速成形技术。
SLM成型材料多为单一组分金属粉末,包括奥氏体不锈钢、镍基合金、钛基合金、钴-铬合金和贵重金属等。激光束快速熔化金属粉末并获得连续的熔道,可以直接获得几乎任意形状、具有完全冶金结合、高精度的近乎致密金属零件,是极具发展前景的金属零件3D打印技术。其应用范围已经扩展到航空航天、微电子、医疗、珠宝首饰等行业。
SLM工艺有多达50多个影响因素,对 成型效果具有重要影响的六大类:材料属性、激光与光路系统、扫描特征、成型氛围、成型几何特征和设备因素。目前,国内外研究人员主要针对以上几个影响因素进行工艺研究、应用研究,目的都是为了解决成型过程中出现的缺陷,提高成型零件的质量。工艺研究方面,SLM成型过程中重要工艺参数有激光功率、扫描速度、铺粉层厚、扫描间距和扫描策略等,通过组合不同的工艺参数, 使成型质量最优。
SLM成型过程中的主要缺 陷有球化、翘曲变形。球化是成型过程中上下两层熔化不充分,由于表面张力的作用,熔化的液滴会迅速卷成球形,从而导致球化现象,为了避免球化,应该适当地增大输入 能量。翘曲变形是由于SLM成型过程中存在的热应力超过材料的强度,发生塑性变形引起,由于残余应力的测量比较困难,目前对 SLM工艺的翘曲变形的研究主要是采用有限元方法进行,然后通过实验验证模拟结果的可靠性。 SLM 技术的基本原理是: 先在计算机上利用Pro /e、UG、CATIA 等三维造型软件设计出零件的三维实体模型,然后通过切片软件对该三维模型进行切片分层,得到各截面的轮廓数据,由轮廓数据生成填充扫描路径,设备将按照这些填充扫描线,控制激光束选区熔化各层的金属粉末材料,逐步堆叠成三维金属零件。

上图为其成形原理图: 激光束开始扫描前,铺粉装置先把金属粉末平推到成形缸的基板上,激光束再按当前层的填充扫描线,选区熔化基板上的粉末,加工出当前层,然后成形缸下降1 个层厚的距离,粉料缸上升一定厚度的距离,铺粉装置再在已加工好的当前层上铺好金属粉末,设备调入下一层轮廓的数据进行加工,如此层层加工,直到整个零件加工完毕。整个加工过程在通有惰性气体保护的加工室中进行,以避免金属在高温下与其他气体发生反应。 广泛应用激光选区熔化技术的代表国家有德国、美国等。他们都开发出了不同的制造机型,甚至可以根据实际情况专门打造零件,满足个性化的需要。利用EOSING M270设备成形的金属零件尺寸较小,将其应用到牙桥、牙冠的批量生产中既不会影响人们对其的使用,也不会产生不适感,且它的致密度接近100%,精细度较好。与此同时,利用 SLM 技术生产出的钛合金零件还能够运用到医学植入体中,促进了医学工作的发展。
电子束选区熔化技术( EBSM)
EBSM是采用高能电子束作为加工热源,扫描成形可以通过操纵磁偏转线圈进行,且电子束具有的真空环境,还可以避免金属粉末在液相烧结或熔化过程中被氧化。鉴于电子束具有的上述优点,瑞典 Arcam公司、清华大学、美国麻省理工学院和美国 NASA 的Langley 研究中心,均开发出了各自的电子束快速制造系统 ,前两家利用电子束熔化铺在工作台面上的金属粉末,与激光选区烧结技术类似;后两家利用电子束熔化金属丝材,电子束固定不动,金属丝材通过送丝装置和工作台移动,与激光净成形制造技术类似。
EBSM技术是20世纪90年代中期发展起来的一种金属零3D打印技术,其与SLM/DMLS系统的差别主要是热源不同,在成型原理上基本相似。与以激光为能量源的金属零件3D打印技术相比,EBSM 工艺具有能量利用率高、无反射、功率密度高、聚焦方便等许多优点。在目前3D打印技术的数十种方法中,EBSM技术因其能够直接成型金属零部件而受到人们的高度关注。

国外对EBM工艺理论研究相对较早,瑞典的Arcam AB公司研发了商品化的EBSM设备EBM S12系列,而国内对EBSM工艺的研究相对较晚。Heinl等采用Ti6-Al4-V、Ramirez采用Cu、Murr采用Ni基和Co基高温合金、Hernandez等人采用TiAl制备了一系列的开放式蜂巢结构。通过改变预设置弹性模量E,可以获得大小不同的孔隙,降低结构的密度,获得轻量化的结构。K.N.Amato等人利用Co基高温合金矩阵颗粒制备了柱状碳化物沉积结构。
Ramirez等采用Cu2O制备了新型定向微结构,发现在制备过程中,柱状Cu2O沉淀在高纯铜中这一现象。刘海涛等研究了工艺参数对电子束选区熔化工艺过程的影响,结果表明扫描线宽与电子束电流、加速电压和扫描速度呈明显的线性关系,通过调节搭接率和扫描路径可以获得较好的层面质量。锁红波等研究了EBSM制备的Ti-6Al-4V试件的硬度和拉伸强度等力学性能,结果表明成型过程中Al元素损失明显,低的氧气含量及Al含量有利 于塑性提高;硬度在同一层面内和沿熔积高 度方向没有明显差别,均高于退火轧制板的硬度水平。 利用金属粉末在电子束轰击下熔化的原理,先在铺粉平面上铺展一层粉末并压实; 然后,电子束在计算机的控制下按照截面轮廓的信息进行有选择的熔化/烧结,层层堆积,直至整个零件全部熔化/烧结完成。
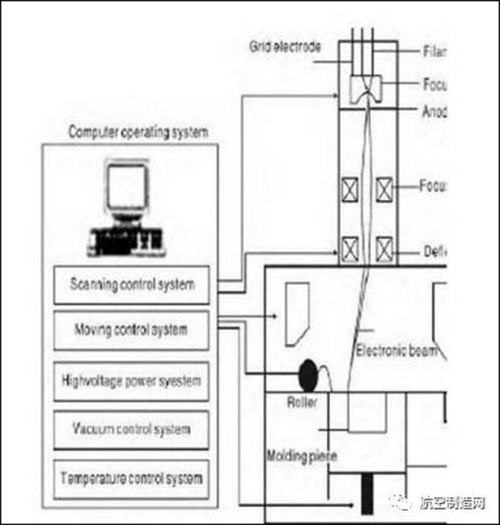
EBSM 技术主要有送粉、 铺粉、 熔化 等工艺步骤,因此,在其真空室应具备铺送粉机构、粉末回收箱及成形平台。同时,还应包括电子枪系统、真空系统、电源系统和控制系统。其中,控制系统包括扫描控制系统、运动控制系统、电源控制系统、真空控制系统和温度检测系统,如图 3 所示。 瑞典 Arcam 公司制造生产的 S12 设备是电子束选区熔化技术在实际应用中的最好实例。该公司在 2003 年就开始研究该项技术,并与多种领域结合探究。目前,EBSM技术在生物医学中得到了大量应用,相关单位正积极研究它在航空航天领域中的应用,美国在空间飞行器方面的研究重点是飞行器和火箭发动机的结构制造以及月球或空间站环境下的金属直接成形制造。
3、3D打印材料突破是发展基础
3D打印材料是3D打印技术发展的重要物质基础,在某种程度上,材料的发展决定着3D打印能否有更广泛的应用。目前,3D打印材料主要包括工程塑料、光敏树脂、橡胶类材料、金属材料和陶瓷材料等,除此之外,彩色石膏材料、人造骨粉、细胞生物原料以及砂糖等食品材料也在3D打印领域得到了应用。3D打印所用的这些原材料都是专门针对3D打印设备和工艺而研发的,与普通的塑料、石膏、树脂等有所区别,其形态一般有粉末状、丝状、层片状、液体状等。通常,根据打印设备的类型及操作条件的不同,所使用的粉末状3D打印材料的粒径为1~100μm不等,而为了使粉末保持良好的流动性,一般要求粉末要具有高球形度。
3D 打印材料的研发和突破是3D打印技术推广应用的基础, 也是满足打印的根本保证。 一是加强材料的研制,形成完备的打印材料体系。 近几年,3D 打印材料发展比较快,2013年,金属材料打印增长了28%,2014年达到30%多, 约占 3D打印材料的12%, 金属材料以钛、铝、钢和镍等合金为主,钛合金、高温合金、不锈钢、模具钢、高强钢、合金钢和铝合金等均可作为打印材料,已经广泛应用于装备制造和修复再制造。 但目前还没有一个 3D 打印材料体系, 现有材料还远不能满足 3D 打印的需求。
用于激光立体成形的材料主要是金属惰性材料, 下一步需要尝试其他活泼的金属打印材料。 传统用于粉末冶金的金属粉末尚不能完全适应3D打印的要求,且目前能运用于打印的金属材料种类少,价格偏高。国外已出现少数几家专供3D打印的金属粉末的公司,如美国Sulzer Metco、瑞典的Sandvik等,但也只能提供少数几种常规金属粉末。国内材料研发相对滞后,打印粉末太贵。因为材料研发周期长,研发难度较设备大,企业出于利益的最大化不愿进行材料研发。黄河旋风股份有限公司是国内为数不多的从事金刚石微粉、CBN微粉生产的企业。高校研究又热衷于3D打印装备及软件配套等,因此打印材料在很大程度上制约着金属3D打印技术的发展及应用。
4、金属粉末
3D打印所使用的金属粉末一般要求纯净度高、球形度好、粒径分布窄、氧含量低。目前,应用于3D打印的金属粉末材料主要有钛合金、钴铬合金、不锈钢和铝合金材料等,此外还有用于打印首饰用的金、银等贵金属粉末材料。 3D 打印金属粉末作为金属零件 3D 打印产业链最重要的一环,也是最大的价值所在。
在“2013年世界 3D 打印技术产业大会”上,世界 3D 打印行业的权威专家对3D打印金属粉末给予明确定义,即指尺寸小于 1mm 的金属颗粒群。 包括单一金属粉末、合金粉末以及具有金属性质的某些难熔化合物粉末。目前,3D 打印金属粉末材料包括钴铬合金、不锈钢、工业钢、青铜合金、钛合金和镍铝合金等。但是3D打印金属粉末除需具备良好的可塑性外,还必须满足粉末粒径细小、粒度分布较窄、球形度高、流动性好和松装密度高等要求。
钛合金
钛合金具有耐高温、高耐腐蚀性、高强度、低密度以及生物相容性等优点,在航空航天、化工、核工业、运动器材及医疗器械等领域得到了广泛的应用。 传统锻造和铸造技术制备的钛合金件已被广泛地应用在高新技术领域,一架波音747飞机用钛量达到42.7t。但是传统锻造和铸造方法生产大型钛合金零件,由于产品成本高、工艺复杂、材料利用率低以及后续加工困难等不利因素,阻碍了其更为广泛的应用。而金属3D打印技术可以从根本上解决这些问题,因此该技术近年来成为一种直接制造钛合金零件的新型技术。 开发新型钛基合金是钛合金SLM应用研究的主要方向。由于钛以及钛合金的应变硬化指数低(近似为0.15),抗塑性剪切变形能力和耐磨性差,因而限制了其制件在高温和腐蚀磨损条件下的使用。
然而铼(Re)的熔点很高,一般用于超高温和强热震工作环境,如美国 Ultramet公司采用金属有机化学气相沉积法(MOCVD)制备 Re基复合喷管已经成功应用于航空发动机燃烧室,工作温度可达2200℃。因此,Re-TI合金的制备在航空航天、核能源和电子领域具有重大意义。Ni具有磁性和良好的可塑性,因此Ni-TI合金是常用的一种形状记忆合金。合金具有伪弹性、高弹性模量、阻尼特性、生物相容性和耐腐蚀性等性能。另外钛合金多孔结构人造骨的研究日益增多,日本京都大学通过3D打印技术给4位颈椎间盘突出患者制作出不同的人造骨并成功移植,该人造骨即为Ni-TI合金。
不锈钢
不锈钢具有耐化学腐蚀、耐高温和力学性能良好等特性,由于其粉末成型性好、制备工艺简单且成本低廉,是最早应用于3D金属打印的材料。如华中科技大学、南京航空航天大学、东北大学等院校在金属3D 打印方面研究比较深入。现研究主要集中在 降低孔隙率、增加强度以及对熔化过程的金属粉末球化机制等方面。 李瑞迪等采用不同的工艺参数,对304L不锈钢粉末进行了SLM成形试验,得出304L不锈钢致密度经验公式,并总结出晶粒生长机制。
潘琰峰分析和探讨了316L不锈钢成形过程中球化产生机理和影响球化的因素,认为在激光功率和粉末层厚一定时,适当增大扫描速度可减小球化现象,在扫描速度和粉末层厚固定时,随着激光功率的增大,球化现象加重。Ma等通过对1Cr18Ni9Ti不锈钢粉末进行激光熔化,发现粉末层厚从60μm 增加到150μm时,枝晶间距从0.5μm增加到1.5μm,最后稳定在2.0μm 左右,试样的硬度依赖于熔化区域各向异性的微结构和晶粒大小。姜炜采用一系列的不锈钢粉末,分别研究粉末特性和工艺参数对SLM成形质量的影响,结果表明,粉末材料的特殊性能和工艺参数对SLM 成形影响的机理主要是在于对选择性激光成形过程当中熔池质量的影响,工艺参数(激光功率、扫描速度)主要影响熔池的深度和宽度,从而决定SLM 成形件的质量。
高温合金
高温合金是指以铁、镍、钴为基,能在600℃以上的高温及一定应力环境下长期工 作的一类金属材料。其具有较高的高温强度、良好的抗热腐蚀和抗氧化性能以及良好的塑性和韧性。目前按合金基体种类大致可分为铁基、镍基和钴基合金3类。高温合金主要用于高性能发动机,在现代先进的航空发动机中,高温合金材料的使用量占发动机总质量的40%~60%。现代高性能航空发动机的发展对高温合金的使用温度和性能的要求越来越高。传统的铸锭冶金工艺冷却速度慢,铸锭中某些元素和第二相偏析严重,热加工性能差,组织不均匀,性能不稳定。而3D打印技术在高温合金成形中成为解决技术瓶颈的新方法。美国航空航天局声称,在2014年8月22日进行的高温点火试验中,通过3D打印技术制造的火箭发动机喷嘴产生了创纪录的9t推力。
镁合金
镁合金作为最轻的结构合金,由于其特殊的高强度和阻尼性能,在诸多应用领域镁合金具有替代钢和铝合金的可能。例如镁合金在汽车以及航空器组件方面的轻量化应用,可降低燃料使用量和废气排放。镁合金具有原位降解性并且其杨氏模量低,强度接近人骨,优异的生物相容性,在外科植入方面比传统合金更有应用前景。
结语
3D打印技术自20世纪90年代出现以来,从一开始高分子材料的打印逐渐聚焦到金属粉末的打印,一大批新技术、新设备和新材料被开发应用。当前,信息技术创新步伐不断推进,工业生产正步入智能化、数字化的新阶段。2014年德国提出“工业4.0”发展计划,势必引起工业领域颠覆性的改变与创新,而3D打印技术将是工业智能化发展的强大推力。金属粉末3D 打印技术目前已取得了一定成果,但材料瓶颈势必影响3D打印技术的推广,3D打印技术对材料提出了更高的要求。现适用于工业用3D打印的金属材料种类繁多,但是只有专用的粉末材料才能满足工业生产要求。
3D 打印金属材料的发展方向主要有3个方面:
一是如何在现有使用材料的基础上加强材料结构和属性之间的关系研究,根据材料的性质进一步优化工艺参数,增加打印速度,降低孔隙率和氧含量,改善表面质量;
二是研发新材料 使其适用于3D打印,如开发耐腐蚀、耐高温和综合力学性能优异的新材料;
三是修订并完善3D打印粉体材料技术标准体系,实现金属材料打印技术标准的制度化和常态化。
更多关于材料方面、材料腐蚀控制、材料科普等方面的国内外最新动态,我们网站会不断更新。希望大家一直关注中国腐蚀与防护网http://www.ecorr.org
责任编辑:庞雪洁
投稿联系:编辑部
电话:010-62313558-806
中国腐蚀与防护网官方 QQ群:140808414
免责声明:本网站所转载的文字、图片与视频资料版权归原创作者所有,如果涉及侵权,请第一时间联系本网删除。
官方微信
《中国腐蚀与防护网电子期刊》征订启事
- 投稿联系:编辑部
- 电话:010-62316606-806
- 邮箱:fsfhzy666@163.com
- 中国腐蚀与防护网官方QQ群:140808414



